大東海泵業無錫有限公司
銷售總部:江蘇無錫新吳區長江路21-1號創源大廈309
生產基地:無錫市東港鎮
銷售熱線:0510-82108358
銷售熱線:0510-82116911
聯系電話:13395114288
QQ: 2634113519


大東海泵業無錫有限公司
銷售總部:江蘇無錫新吳區長江路21-1號創源大廈309
生產基地:無錫市東港鎮
銷售熱線:0510-82108358
銷售熱線:0510-82116911
聯系電話:13395114288
QQ: 2634113519


LW立式無堵塞排污泵概述

LW立式排污泵是引進國外先進技術,通過吸收、轉化研制而成,各項性能指標均達到國家標準同類產品水平。由于采用獨特的單(雙)通道葉輪,排污能力強、能有效的通過泵口徑的5倍纖維物與直徑為泵口徑50%的固體顆粒,動密封采用兩組特殊材料的硬質合金機械密封裝置,材質為鑄鐵和不銹鋼。該系列泵采用獨特葉輪結構和新型機械密封,能有效地輸送含有固體物和長纖維。葉輪與傳統葉輪相比,該泵葉輪采用單流道或雙流道形式,它類似于一截面大小相同的彎管,具有非常好的過流性,配以合理的蝸室,使得該泵具有效率高、葉輪經動靜平衡試驗,使泵在運行中無振動。該泵水力性能先進、成熟,產品經測試各項性能指標均達到有關標準規定,產品投放市場后以其獨特的功效,可靠的性能,穩定的質量受到廣大用戶的歡迎和好評。
LW型立式無堵塞排污泵產品特點
1、采用獨特的單葉片或雙葉片葉輪結構,大大提高了污物的通過能力,能有效的通過口徑的5倍纖維物質與直徑為泵口徑約50%的同體顆粒;
2、機械密封采用新型硬質全金耐腐的碳化鎢材料,使其長期處于油室內運行,可使泵安全連續運行8000小時以上;
3、整體結構緊湊、體積小、噪聲小、節能效果顯著,檢修方便,同時因電機采用標準的Y系列電機,方便用戶更換;
4、自動控制柜可以根據所需液位變化,自動控制泵的超動與停止,不需專人看管,使用極為方便;
5、可根據用戶需要配備方盤、圓盤安裝系統,它給安裝、維修帶來極大方便,人可不必此為而進入污水坑;
6、能夠在全揚程范圍內使用,而保證電機不會過載;
7、該排污泵配上戶外型電機,則無須建泵房,可直接安裝于戶外使用節省開支;
8、泵為立式結構。
LW無堵塞排污泵產品用途
LW系列立式排污泵適用用于工廠商業嚴重污染廢水的排放、主宅區的污水排污站、城市污水處理廠派水系統、人防系統排水站、自來水廠的給水設備、醫院、賓館的污水排放、市政工程建筑工地、礦山配套附機、農村沼氣池、農田灌溉等行業,輸送帶顆粒的污水,污物,也可用于清水及帶弱腐蝕性介質。
LW無堵塞排污泵使用條件
1、 排污泵的使用環境溫度<40℃,濕度<95%;海拔高度<1000米,超過時應在訂貨時提出。
2、 介質溫度不超過60℃,介質重度為1~1.3kg/dm3。
3、 鑄鐵材質的使用范圍是PH5~9。
4、1Cr18Ni9Ti不銹鋼材質可使用一般腐蝕性介質。
5、 使用環境海拔高度不超過1000米,超過時應在訂貨時提出,以便為您提供更可靠的產品。
注:用戶如有特殊的溫度、介質等要求,請在訂貨時注明輸送介質的詳細情況,以便本單位提供更為可靠之產品。
LW立式排污泵結構說明
LW立式排污泵為單吸蝸殼式泵,泵內裝有無堵塞防纏繞型單(雙)大流道葉輪,具有很好的通過能力。該系列泵具有兩種結構形式,一是電機與泵直接同軸,二是采用聯軸器聯接,電機采用標準立式電機。其結構圖如下,每種結構形式具有兩種底座連接形式,一是進口水平吸入,具有轉角功能,便于管路連接,二是進口軸向吸入,便于立式安裝。
LW立式排污泵結構簡圖

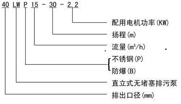
LW無堵塞排污泵型號及意義

LW立式排污泵性能參數
| 型 號 |
口 徑 (mm) |
流 量 (m3/h) |
揚 程 (m) |
功 率 (kw) |
轉 速 (r/min) |
效 率 (%) |
| 25-8-22-1.1 | 25 | 8 | 22 | 1.1 | 2825 | 38.5 |
| 32-12-15-1.1 | 32 | 12 | 15 | 1.1 | 2825 | 40 |
| 40-15-15-1.5 | 40 | 15 | 15 | 1.5 | 2840 | 45.1 |
| 40-15-30-2.2 | 40 | 15 | 30 | 2.2 | 2840 | 48 |
| 50-20-7-0.75 | 50 | 20 | 7 | 0.75 | 1390 | 54 |
| 50-10-10-0.75 | 50 | 10 | 10 | 0.75 | 1390 | 56 |
| 50-20-15-1.5 | 50 | 20 | 15 | 1.5 | 2840 | 55 |
| 50-15-25-2.2 | 50 | 15 | 25 | 2.2 | 2840 | 56 |
| 50-18-30-3 | 50 | 18 | 30 | 3 | 2880 | 58 |
| 50-25-32-5.5 | 50 | 25 | 32 | 5.5 | 2900 | 53 |
| 50-20-40-7.5 | 50 | 20 | 40 | 7.5 | 2900 | 55 |
| 65-25-15-2.2 | 65 | 25 | 15 | 2.2 | 2840 | 52 |
| 65-37-13-3 | 65 | 37 | 13 | 3 | 2880 | 55 |
| 65-25-30-4 | 65 | 25 | 30 | 4 | 2890 | 58 |
| 65-30-40-7.5 | 65 | 30 | 40 | 7.5 | 2900 | 56 |
| 65-35-50-11 | 65 | 35 | 50 | 11 | 2930 | 60 |
| 65-35-60-15 | 65 | 35 | 60 | 15 | 2930 | 63 |
| 80-40-7-2.2 | 80 | 40 | 7 | 2.2 | 1420 | 52 |
| 80-43-13-3 | 80 | 43 | 13 | 3 | 2880 | 50 |
| 80-40-15-4 | 80 | 40 | 15 | 4 | 2890 | 57 |
| 80-65-25-7.5 | 80 | 65 | 25 | 7.5 | 2900 | 56 |
| 100-80-10-4 | 100 | 80 | 10 | 4 | 1440 | 62 |
| 100-110-10-5.5 | 100 | 110 | 10 | 5.5 | 1440 | 66 |
| 100-100-15-7.5 | 100 | 100 | 15 | 7.5 | 1440 | 67 |
| 100-85-20-7.5 | 100 | 85 | 20 | 7.5 | 1440 | 68 |
| 100-100-25-11 | 100 | 100 | 25 | 11 | 1460 | 65 |
| 100-100-30-15 | 100 | 100 | 30 | 15 | 1460 | 66 |
| 100-100-35-18.5 | 100 | 100 | 35 | 18.5 | 1470 | 65 |
| 125-130-15-11 | 125 | 130 | 15 | 11 | 1460 | 62 |
| 120-130-20-15 | 125 | 130 | 20 | 15 | 1460 | 63 |
| 150-145-9-7.5 | 150 | 145 | 9 | 7.5 | 1440 | 63 |
| 150-180-15-15 | 150 | 180 | 15 | 15 | 1460 | 65 |
| 150-180-20-18.5 | 150 | 180 | 20 | 18.5 | 1470 | 75 |
| 150-180-25-22 | 150 | 180 | 25 | 22 | 1470 | 76 |
| 150-130-30-22 | 150 | 130 | 30 | 22 | 1470 | 75 |
| 150-180-30-30 | 150 | 180 | 30 | 30 | 1470 | 73 |
| 150-200-30-37 | 150 | 200 | 30 | 37 | 1480 | 70 |
| 200-300-7-11 | 200 | 300 | 7 | 11 | 970 | 73 |
| 200-250-11-15 | 200 | 250 | 11 | 15 | 970 | 74 |
| 200-400-10-22 | 200 | 400 | 10 | 22 | 1470 | 76 |
| 200-400-13-30 | 200 | 400 | 13 | 30 | 1470 | 73 |
| 200-250-15-18.5 | 200 | 250 | 15 | 18.5 | 1470 | 72 |
| 200-300-15-22 | 200 | 300 | 15 | 22 | 1470 | 73 |
| 200-250-22-30 | 200 | 250 | 22 | 30 | 1470 | 71 |
| 200-350-25-37 | 200 | 350 | 25 | 37 | 1980 | 75 |
| 200-400-30-55 | 200 | 400 | 30 | 55 | 1480 | 70 |
| 250-600-9-30 | 250 | 600 | 9 | 30 | 980 | 74 |
| 250-600-12-37 | 250 | 600 | 12 | 37 | 1480 | 78 |
| 250-600-15-45 | 250 | 600 | 15 | 45 | 1480 | 75 |
| 250-600-20-55 | 250 | 600 | 20 | 55 | 1480 | 73 |
| 250-600-25-75 | 250 | 600 | 25 | 75 | 1480 | 73 |
| 300-800-12-45 | 300 | 800 | 12 | 45 | 980 | 76 |
| 300-500-15-45 | 300 | 500 | 15 | 45 | 980 | 70 |
| 300-800-15-55 | 300 | 800 | 15 | 55 | 980 | 73 |
| 300-600-20-55 | 300 | 600 | 20 | 55 | 980 | 75 |
| 300-800-20-75 | 300 | 800 | 20 | 75 | 980 | 78 |
| 300-950-20-90 | 300 | 950 | 20 | 90 | 980 | 80 |
| 300-1000-25-110 | 300 | 1000 | 25 | 110 | 980 | 82 |
| 350-1100-10-55 | 350 | 1100 | 10 | 55 | 980 | 84.5 |
| 350-1500-15-90 | 350 | 1500 | 15 | 90 | 980 | 82.5 |
| 350-1200-18-90 | 350 | 1200 | 18 | 90 | 980 | 83.1 |
| 350-1100-28-132 | 350 | 1100 | 28 | 132 | 740 | 83.2 |
| 350-1000-36-160 | 350 | 1000 | 36 | 160 | 740 | 78.5 |
| 400-1500-10-75 | 400 | 1500 | 10 | 75 | 980 | 82.1 |
| 400-2000-15-132 | 400 | 2000 | 15 | 132 | 740 | 85.5 |
| 400-1700-22-160 | 400 | 1700 | 22 | 160 | 740 | 82.1 |
| 400-1500-26-160 | 400 | 1500 | 26 | 160 | 740 | 83.5 |
| 400-1700-30-200 | 400 | 1700 | 30 | 200 | 740 | 83.5 |
| 400-1800-32-250 | 400 | 1800 | 32 | 250 | 740 | 82.1 |
| 500-2500-10-110 | 500 | 2500 | 10 | 110 | 740 | 82 |
| 500-2600-15-160 | 500 | 2600 | 15 | 160 | 740 | 83 |
| 500-2400-22-220 | 500 | 2400 | 22 | 220 | 740 | 84 |
| 500-2600-24-250 | 500 | 2600 | 24 | 250 | 740 | 82 |
LW立式無堵塞排污泵安裝說明
1.泵和管路應有各自支承件,不得將管路重量作用于泵上。
2.為了維護方便和使用安全,在泵的進出口管路上各安裝一只調節閥及在泵出口附近安裝一只壓力表以保證泵在額定揚程和流量范圍內運行,礴保泵的正常運行,提高水泵的使用壽命。
3.安裝泵時必須擰緊地腳螺栓,以免起動時振動對泵性能的影響
4.安裝前應檢查水泵和電機的緊固情況和有無損傷。
5.輸送高溫液體肘為了不使泵承受管路的熱變形,泵座的底腳螺栓不匝固定,當管路系統在熱脹冷縮時,使泵能與管道一起移動。
LW立式無堵塞排污泵使用注意事項
1.無堵塞排污泵使月前應仔細檢查緊固件是否姐動或脫落,泵在運輸、存放、安裝過程中有無變形或損壞。
2.排污泵起動后,旋轉方旬從進口看為逆時針轉動,如果電泵反轉,只需將電纜線中的任何二相線對調一下接線位置即可。
3.不得將電采長期處于低場程狀態下運行(一般使用揚程不得低于額定揚程的60%),最 好控制在建議使用揚程范圍以內,以防水泵因載而燒壞電機。
4.排污泵不應在汽蝕工況下運行,以提高泵的使用壽命,嚴禁水泵缺液運行,否則極易燒壞機械密封件。
5.如泵的零件為鑄鐵制成時,在冬季露天安裝時。應注意防止擊破,溫度特別低時,應加以保溫。