大東海泵業無錫有限公司
銷售總部:江蘇無錫新吳區長江路21-1號創源大廈309
生產基地:無錫市東港鎮
銷售熱線:0510-82108358
銷售熱線:0510-82116911
聯系電話:13395114288
QQ: 2634113519


大東海泵業無錫有限公司
銷售總部:江蘇無錫新吳區長江路21-1號創源大廈309
生產基地:無錫市東港鎮
銷售熱線:0510-82108358
銷售熱線:0510-82116911
聯系電話:13395114288
QQ: 2634113519


歡迎訪問大東海泵業無錫有限公司網站,我公司是一家專業的潛水泵生產廠家。在您需要潛水泵選型時,我們將會提供潛水泵型號、潛水泵價格等售前服務,以供您的參考選擇。本條產品資訊是關于WQP型不銹鋼潛水泵規格型號性能參數表的知識:

產品簡介
QWP型不銹鋼潛水泵是我公司在吸收、消化國內外同類產品的先進技術,并廣泛聽取用戶建議的基礎上,由我單位科研人員經多次試驗而成的新型潛水泵產品。各項指標均達到國內外同類產品的先進水平。具有節能效果顯著,防纏繞、無堵塞、自動安裝和自動控制等特點,在排送固體顆粒和長纖維拉圾方面,具有獨特作用。
產品特點
使用單(三)相電源,整體不銹鋼結構,耐腐蝕性能強(PH值4~10),不銹鋼潛水泵能通過較大的顆粒直徑的污物、雜物,適用于污水污物輸送及排放。
現在市場上不銹鋼潛水泵生產廠家很多,那不銹鋼潛水泵哪家好呢?大東海泵業專業生產的不銹鋼潛水泵、排污泵型號|參數很齊全,我們將為您提供免費咨詢、選型服務。
產品用途
1、學校、醫院、機關的社區機房的廢水排放。
2、原水、廢水處理廠、揚水、抽水站。
3、食品、造紙、礦場、紡織、皮革的工業廢水排放。
4、養豬畜牧業、家禽的排泄廢水排放。
5、大樓化糞池排水系統。
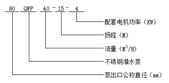
型號意義
性能參數
| 型 號 |
口 徑 (mm) |
流 量 (m3/h) |
揚 程 (m) |
功 率 (kw) |
轉 速 (r/min) |
效 率 (%) |
| 25QWP8-22-1.1 | 25 | 8 | 22 | 1.1 | 2825 | 38.5 |
| 32QWP12-15-1.1 | 32 | 12 | 15 | 1.1 | 2825 | 40 |
| 40QWP15-15-1.5 | 40 | 15 | 15 | 1.5 | 2840 | 45.1 |
| 40QWP15-30-2.2 | 40 | 15 | 30 | 2.2 | 2840 | 48 |
| 50QWP20-7-0.75 | 50 | 20 | 7 | 0.75 | 1390 | 54 |
| 50QWP10-10-0.75 | 50 | 10 | 10 | 0.75 | 1390 | 56 |
| 50QWP20-15-1.5 | 50 | 20 | 15 | 1.5 | 2840 | 55 |
| 50QWP15-25-2.2 | 50 | 15 | 25 | 2.2 | 2840 | 56 |
| 50QWP18-30-3 | 50 | 18 | 30 | 3 | 2880 | 58 |
| 50QWP25-32-5.5 | 50 | 25 | 32 | 5.5 | 2900 | 53 |
| 50QWP20-40-7.5 | 50 | 20 | 40 | 7.5 | 2900 | 55 |
| 65QWP25-15-2.2 | 65 | 25 | 15 | 2.2 | 2840 | 52 |
| 65QWP37-13-3 | 65 | 37 | 13 | 3 | 2880 | 55 |
| 65QWP25-30-4 | 65 | 25 | 30 | 4 | 2890 | 58 |
| 65QWP30-40-7.5 | 65 | 30 | 40 | 7.5 | 2900 | 56 |
| 65QWP35-50-11 | 65 | 35 | 50 | 11 | 2930 | 60 |
| 65QWP35-60-15 | 65 | 35 | 60 | 15 | 2930 | 63 |
| 80QWP40-7-2.2 | 80 | 40 | 7 | 2.2 | 1420 | 52 |
| 80QWP43-13-3 | 80 | 43 | 13 | 3 | 2880 | 50 |
| 80QWP40-15-4 | 80 | 40 | 15 | 4 | 2890 | 57 |
| 80QWP65-25-7.5 | 80 | 65 | 25 | 7.5 | 2900 | 56 |
| 100QWP80-10-4 | 100 | 80 | 10 | 4 | 1440 | 62 |
| 100QWP110-10-5.5 | 100 | 110 | 10 | 5.5 | 1440 | 66 |
| 100QWP100-15-7.5 | 100 | 100 | 15 | 7.5 | 1440 | 67 |
| 100QWP85-20-7.5 | 100 | 85 | 20 | 7.5 | 1440 | 68 |
| 100QWP100-25-11 | 100 | 100 | 25 | 11 | 1460 | 65 |
| 100QWP100-30-15 | 100 | 100 | 30 | 15 | 1460 | 66 |
| 100QWP100-35-18.5 | 100 | 100 | 35 | 18.5 | 1470 | 65 |
| 125QWP130-15-11 | 125 | 130 | 15 | 11 | 1460 | 62 |
| 125QWP130-20-15 | 125 | 130 | 20 | 15 | 1460 | 63 |
| 150QWP145-9-7.5 | 150 | 145 | 9 | 7.5 | 1440 | 63 |
| 150QWP180-15-15 | 150 | 180 | 15 | 15 | 1460 | 65 |
| 150QWP180-20-18.5 | 150 | 180 | 20 | 18.5 | 1470 | 75 |
| 150QWP180-25-22 | 150 | 180 | 25 | 22 | 1470 | 76 |
| 150QWP130-30-22 | 150 | 130 | 30 | 22 | 1470 | 75 |
| 150QWP180-30-30 | 150 | 180 | 30 | 30 | 1470 | 73 |
| 150QWP200-30-37 | 150 | 200 | 30 | 37 | 1480 | 70 |
| 200QWP300-7-11 | 200 | 300 | 7 | 11 | 970 | 73 |
| 200QWP250-11-15 | 200 | 250 | 11 | 15 | 970 | 74 |
| 200QWP400-10-22 | 200 | 400 | 10 | 22 | 1470 | 76 |
| 200QWP400-13-30 | 200 | 400 | 13 | 30 | 1470 | 73 |
| 200QWP250-15-18.5 | 200 | 250 | 15 | 18.5 | 1470 | 72 |
| 200QWP300-15-22 | 200 | 300 | 15 | 22 | 1470 | 73 |
| 200QWP250-22-30 | 200 | 250 | 22 | 30 | 1470 | 71 |
| 200QWP350-25-37 | 200 | 350 | 25 | 37 | 1980 | 75 |
| 200QWP400-30-55 | 200 | 400 | 30 | 55 | 1480 | 70 |
| 250QWP600-9-30 | 250 | 600 | 9 | 30 | 980 | 74 |
| 250QWP600-12-37 | 250 | 600 | 12 | 37 | 1480 | 78 |
| 250QWP600-15-45 | 250 | 600 | 15 | 45 | 1480 | 75 |
| 250QWP600-20-55 | 250 | 600 | 20 | 55 | 1480 | 73 |
| 250QWP600-25-75 | 250 | 600 | 25 | 75 | 1480 | 73 |
| 300QWP800-12-45 | 300 | 800 | 12 | 45 | 980 | 76 |
| 300QWP500-15-45 | 300 | 500 | 15 | 45 | 980 | 70 |
| 300QWP800-15-55 | 300 | 800 | 15 | 55 | 980 | 73 |
| 300QWP600-20-55 | 300 | 600 | 20 | 55 | 980 | 75 |
| 300QWP800-20-75 | 300 | 800 | 20 | 75 | 980 | 78 |
| 300QWP950-20-90 | 300 | 950 | 20 | 90 | 980 | 80 |
非常感謝您對以上內容的訪問和閱讀!本條資訊是關于WQP型不銹鋼潛水泵規格型號性能參數表的介紹,如您對此問題還想有進一步的了,或想購買此相關產品,請直接聯系我公司客服人員,隨時歡迎您的咨詢。客服聯系電話:133 9511 4288,微信同號。謝謝!