大東海泵業無錫有限公司
銷售總部:江蘇無錫新吳區長江路21-1號創源大廈309
生產基地:無錫市東港鎮
銷售熱線:0510-82108358
銷售熱線:0510-82116911
聯系電話:13395114288
QQ: 2634113519


大東海泵業無錫有限公司
銷售總部:江蘇無錫新吳區長江路21-1號創源大廈309
生產基地:無錫市東港鎮
銷售熱線:0510-82108358
銷售熱線:0510-82116911
聯系電話:13395114288
QQ: 2634113519


歡迎訪問大東海泵業無錫有限公司網站,我公司是一家專業的離心泵生產廠家。在您需要離心泵選型時,我們將會提供離心泵型號、離心泵價格等售前服務,以供您的參考選擇。本條產品資訊是關于IH型化工離心泵規格型號性能參數表的知識:

產品簡介
IH型化工離心泵其額定性能參數和尺寸等符合國際通用標準ISO2858-1975,具有性能范圍廣、效率高、維修方便等特點,是新一代節能、通用的好產品。輸送不含固體顆粒具有腐蝕性、粘度類似水的液體。 化工離心泵輸送介質溫度為-20℃~105℃,需要時采用雙端面密封冷卻裝置,可輸送介質溫度為20℃~+280℃。適用于化工、石油、冶金、電力、造紙、食品、制藥、環保、廢水處理和合成纖維等行業用于輸送各種腐蝕的或不允許污染的類似于水的介質。
產品特點
化工離心泵 泵蓋通過止口固定在中間支架上,然后通過泵體與中間支架止口的聯接把泵蓋夾緊在中間,泵體是軸向吸入,徑向排出,腳支承式,可直接固定在底座上。懸架部件通過止口固定固定在中間支架上,并用懸架支架支撐在底座上。為拆卸方便,設計了加長聯軸器,檢修時可以不拆卸進出口聯接管路,泵體和電動機。只需拆下聯軸器的中間聯接件,即可退出轉子部件進行檢修。這是國際上通用的一種結構形式。
化工離心泵的旋轉方向:
泵通過加長聯軸器由電動機直接驅動,從電動機端看,按順時針方向旋轉。
化工離心泵的軸封型式:
填料密封:泵蓋內設有填料函,采用軟填料密封,填料函內可通入有一定壓力的水,供密封冷卻,潤滑、清洗用。
機械密封:單端面機械密封和雙端面機械密封兩種型式,密封腔內通入一定壓力的水,沖洗磨擦兩端面,同時起冷卻作用。
化工離心泵的密封型式采用填料密封或機械密封,由用戶根據需要適用,同時根據需要允許采用適合于ISO3069規定的密封空腔尺寸和其他結構的軸封型式,如帶波紋管的機械密封和付葉輪密封等等。
現在市場上化工離心泵生產廠家很多,那化工離心泵哪家好呢?大東海泵業專業生產的化工離心泵、管道泵型號︳參數很齊全,我們將為您提供免費咨詢、選型服務。
產品用途
IH型化工離心泵適用于化工、石油、冶金、輕工、印染、制藥、環保、海水淡化、海上采油、造紙、食品、發電等工業部門輸送不含固體顆粒的有機或無機化工介質,石油產品及腐蝕性液體。也可供企業及城市供水、排水之用。
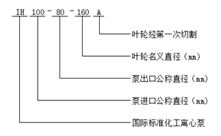
型號意義
性能參數
| 型 號 | 流 量 |
揚程 (m) | 功率 (kW) |
效率 (%) |
必須汽蝕余量 (NPSH)r (m) |
單泵重量 (kg) | ||
| (m3/h) | (L/s) | 軸功率 | 電機功率 | |||||
| IH 50-32-125 |
7.5 12.5 15.0 |
2.08 3.47 4.17 |
23 20 18 |
1.09 1.33 1.50 | 2.2 |
43 51 49 |
2.0 2.0 2.5 | 45 |
| IH 50-32-125A |
6.8 11.3 13.6 |
1.89 3.14 3.78 |
18.8 16.4 14.7 |
0.87 1.01 1.16 | 1.5 |
40 50 47 |
2.0 2.0 2.5 | 45 |
| IH 50-32-160 |
7.5 12.5 15.0 |
2.08 3.47 4.17 |
34.5 32 30 |
2.13 2.37 2.45 | 3 |
33 46 50 |
2.0 2.0 2.5 | 48 |
| IH 50-32-160A |
6.8 11.3 13.6 |
1.89 3.14 3.78 |
28.5 26.4 24.8 |
1.76 1.85 1.91 | 3 |
30 44 48 |
2.0 2.0 2.5 | 48 |
| IH 50-32-200 |
7.5 12.5 15.0 |
2.08 3.47 4.17 |
51.8 50 48 |
3.78 4.36 4.56 | 5.5 |
28 39 43 |
2.0 2.0 2.5 | 58 |
| IH 50-32-200A |
6.8 11.3 13.6 |
1.89 3.14 3.78 |
42.7 41 39.5 |
3.16 3.24 3.57 | 4 |
25 38 41 |
2.0 2.0 2.5 | 58 |
| IH 50-32-250 |
7.5 12.5 15.0 |
2.08 3.47 4.17 |
82 80 78.5 |
7.28 8.25 8.79 | 11 |
23 33 36.5 |
2.0 2.0 2.5 | 92 |
| IH 50-32-250A |
7 11.7 14 |
1.94 3.25 3.89 |
71.9 70 68.8 |
6.84 6.97 7.71 | 11 |
20 32 34 |
2.0 2.0 2.5 | 92 |
| IH 50-32-250B |
6.6 11.0 13.2 |
1.83 3.06 3.67 |
63.6 62 60.9 |
5.71 6.19 6.64 | 7.5 |
20 30 33 |
2.0 2.0 2.5 | 92 |
| IH 65-50-125 |
15 25 30 |
4.17 6.94 8.33 |
21.3 20 18.6 |
1.85 2.2 2.41 | 3 |
47 62 63 |
2.0 2.0 2.5 | 46 |
| IH 65-50-125A |
13.6 22.7 27.3 |
3.78 6.31 7.58 |
17.6 16.5 15.4 |
1.48 1.67 1.91 | 2.2 |
44 61 59.9 |
2.0 2.0 2.5 | 46 |
| IH 65-50-160 |
15 25 30 |
4.17 6.94 8.33 |
34.2 32 30 |
3.18 3.82 4.15 | 5.5 |
44 57 59 |
2.0 2.0 2.5 | 52 |
| IH 65-50-160A |
13.6 22.7 27.3 |
3.78 6.31 7.58 |
28.4 26.5 24.8 |
2.56 2.93 3.29 | 4 |
41 56 56 |
2.0 2.0 2.5 | 52 |
| IH 65-40-200 |
15 25 30 |
4.17 6.94 8.33 |
53.2 50 47.6 |
5.30 6.55 7.27 | 11 |
41 52 53.5 |
2.0 2.0 2.5 | 62 |
| IH 65-40-200A |
13.6 22.7 27.3 |
3.78 6.31 7.58 |
43.9 41 39.3 |
4.28 5.07 5.73 | 7.5 |
38 50 51 |
2.0 2.0 2.5 | 62 |
| IH 65-40-250 |
15 25 30 |
4.17 6.94 8.33 |
81.2 80 78.4 |
9.76 11.84 12.8 | 15 |
34 46 50 |
2.0 2.0 2.5 | 98 |
| IH 65-40-250A |
14 23.4 28 |
3.89 6.5 7.78 |
71 74.8 68.6 |
8.73 10.6 11.13 | 15 |
31 45 47 |
2.0 2.0 2.5 | 98 |
| IH 65-40-250B |
13.2 22 26.4 |
3.67 6.11 7.33 |
62.8 61.8 53.0 |
7.29 8.42 8.45 | 11 |
31 44 45 |
2.0 2.0 2.5 | 98 |
| IH 65-40-315 |
15 25 30 |
4.17 6.94 8.33 |
126.8 125 124 |
18.51 21.8 23.85 | 30 |
28 39 42.5 |
2.0 2.0 2.5 | 115 |
| IH 65-40-315A |
14 23.4 28 |
3.89 6.5 7.78 |
111.2 109.5 108.8 |
16.97 18.36 20.75 | 30 |
25 38 40 |
2.0 2.0 2.5 | 115 |
| IH 65-40-315B |
13.2 22 26.4 |
3.67 6.11 7.33 |
98.0 96.5 95.9 |
14.69 15.63 17.67 | 22 |
24 37 39 |
2.0 2.0 2.5 | 115 |
| IH 80-65-125 |
30 50 60 |
8.33 13.9 16.7 |
23.2 20 17.6 |
3.16 3.95 4.29 | 5.5 |
60 69 67 |
3.0 3.0 4.0 | 51 |
| IH 80-65-125A |
27.2 45.3 54.4 |
7.56 12.58 15.12 |
19.1 16.5 14.5 |
2.48 3.04 3.36 | 4 |
57 67 64 |
3.0 3.0 4.0 | 51 |
| IH 80-65-160 |
30 50 60 |
8.33 13.89 16.67 |
36 32 28.4 |
5.16 6.51 7.14 | 11 |
57 67 65 |
2.0 2.3 3.3 | 56 |
| IH 80-65-160A |
27.2 45.4 54.4 |
7.56 12.58 15.11 |
29.7 26.4 23.4 |
4.08 5.02 5.59 | 7.5 |
54 65 62 |
2.0 2.3 3.3 | 56 |
| IH 80-50-200 |
30 50 60 |
8.33 13.89 16.67 |
55.2 50 45.2 |
8.51 10.81 11.92 | 15 |
53 63 62 |
2.0 2.5 3.2 | 64 |
| IH 80-50-200A |
27.2 45.3 54.4 |
7.56 12.61 15.11 |
45.4 41 37.2 |
6.73 8.29 9.35 | 11 |
50 61 59 |
2.0 2.5 3.2 | 64 |
| IH 80-50-250 |
30 50 60 |
8.33 13.89 16.67 |
84 80 75 |
16.0 20.57 22.71 | 30 |
43 53 54 |
2.5 2.5 2.5 | 102 |
| IH 80-50-250A |
27.2 45.3 54.4 |
7.56 12.58 15.11 |
69 65.7 61.6 |
12.18 15.61 17.57 | 22 |
42 52 52 |
2.5 2.5 3.0 | 102 |
| IH 80-50-250B |
26.4 44 52.8 |
7.33 12.22 14.67 |
64.8 62.2 60 |
11.4 13.8 15.0 | 18.5 |
40.86 54 57.52 |
2.5 2.5 3.0 | 102 |
| IH 80-50-315 |
30 50 60 |
8.33 13.89 16.67 |
128 125 123 |
27.54 34.1 37.94 | 45 |
38 50 53 |
2.0 2.0 2.5 | 110 |
| IH 80-50-315A |
27.2 45.3 54.4 |
7.56 12.58 15.11 |
105 102.6 101 |
21 26.4 29.94 | 37 |
37 48 50 |
2.0 2.0 2.5 | 110 |
| IH 80-50-315B |
26.4 44 52.8 |
7.33 12.22 14.67 |
100.5 97 95 |
17.0 24.2 25.0 | 30 |
43.5 48 54.6 |
2.0 2.0 2.5 | 110 |
| IH 100-80-125 |
60 100 120 |
16.7 27.78 33.33 |
23.7 20.0 16.3 |
5.96 7.47 7.72 | 11 |
65 73 69 |
3 4.2 4.8 | 56 |
| IH 100-80-125A |
55 91.8 109.0 |
15.28 25.5 30.28 |
19.4 16.8 13.7 |
4.68 5.92 6.07 | 7.5 |
62 71 67 |
3 4.2 4.8 | 56 |
| IH 100-80-160 |
60 100 120 |
16.67 27.68 33.33 |
37 32 28 |
10.1 11.9 12.54 | 15 |
60 73 73 |
3.8 4.3 5.0 | 86 |
| IH 100-80-160A |
54.6 91 109.2 |
15.17 25.28 30.33 |
30.6 26.5 23.2 |
7.98 9.25 9.85 | 15 |
57 71 70.4 |
3.8 4.3 5.0 | 86 |
| IH 100-65-200 |
60 100 120 |
16.67 27.78 33.33 |
56 50 44 |
14.53 18.92 20.26 | 22 |
63 72 71 |
3.4 3.9 5.2 | 95 |
| IH 100-65-200A |
54.6 91 109.2 |
15.17 25.28 30.33 |
46.5 41.5 36.6 |
11.51 14.7 16.0 | 18.5 |
60.1 70 68 |
3.4 3.9 5.2 | 95 |
| IH 100-65-250 |
60 100 120 |
16.67 27.78 33.33 |
88 80 74 |
25.24 32.06 36.12 | 37 |
57 68 67 |
3.0 3.6 4.5 | 114 |
| IH 100-65-250A |
56.1 93.5 112.2 |
15.58 25.97 31.17 |
77 70 64.7 |
21.8 27.44 30.91 | 37 |
54 65 64 |
3.0 3.6 4.5 | 114 |
| IH 100-65-250B |
52.7 87.8 105.4 |
14.64 24.39 29.28 |
67.9 61.7 57.0 |
18.29 23.1 26.03 | 30 |
53.3 64 62.9 |
3.0 3.6 4.5 | 114 |
| IH 100-65-315 |
60 100 120 |
16.67 27.78 33.33 |
132 125 119 |
44.96 54.94 60.8 | 75 |
48 62 64 |
2.8 3.2 4.2 | 165 |
| IH 100-65-315A |
56.1 93.5 112.2 |
15.58 25.97 31.16 |
115.5 109 104 |
39.2 45.5 52.1 | 55 |
45 61 61 |
2.8 3.2 4.2 | 165 |
| IH 100-65-315B |
52.7 88 105.4 |
14.64 24.44 29.28 |
102 97 92 |
33.29 38.77 44.04 | 55 |
44 60 60 |
2.8 3.2 4.2 | 165 |
| IH 125-100-200 |
120 200 240 |
33.33 55.56 66.67 |
61 50 41 |
29.33 35.39 38.3 | 45 |
68 77 70 |
4.5 5.0 5.8 | 98 |
| IH 125-100-200A |
109.1 182 218.2 |
30.31 50.56 60.61 |
50.5 41.4 34 |
23.13 27.38 30.13 | 37 |
64.9 75 67.1 |
4.5 5.0 5.8 | 98 |
| IH 125-100-250 |
120 200 240 |
33.33 55.56 66.67 |
90 80 73 |
47.48 58.13 64.52 | 75 |
62 75 74 |
3.7 4.5 5.5 | 150 |
| IH 125-100-250A |
112 186.5 224 |
31.11 51.81 62.22 |
78 69.5 63.5 |
40.35 48.35 54.59 | 75 |
59 73 71 |
3.7 4.5 5.5 | 150 |
| IH 125-100-250B |
105.5 175.5 211.0 |
29.31 48.75 58.61 |
69.0 61.5 56 |
34.2 41.42 46.06 | 55 |
58 71 69.9 |
3.7 4.5 5.5 | 165 |
| IH 125-100-315 |
120 200 240 |
33.3 55.6 66.7 |
132.5 125 120 |
82.37 94.62 104.64 | 110 |
52.6 72 75 |
4.0 4.5 5.0 | 165 |
| IH 125-10-315A |
112 186.5 224 |
31.1 51.81 62.22 |
115.2 108.7 104.3 |
67.63 77.81 88.42 | 90 |
52 71 72 |
4.0 4.5 5.0 | 165 |
| 型 號 | 流 量 |
揚程 (m) | 功率 (kW) |
效率 (%) |
必須汽蝕余量 (NPSH)r (m) |
單泵重量 (kg) | ||
| (m3/h) | (L/s) | 軸功率 | 電機功率 | |||||
| IH 50-32-125 |
3.75 6.3 7.5 |
1.04 1.75 2.08 |
5.75 5.0 4.5 |
0.16 0.19 0.21 | 0.55 |
36 45 44 |
1.0 1.0 1.2 | 45 |
| IH 50-32-125A |
3.4 5.7 6.8 |
0.94 1.59 1.89 |
4.7 4.1 3.7 |
0.13 0.15 0.16 | 0.55 |
33.3 43 42 |
1.0 1.0 1.2 | 45 |
| IH 50-32-160 |
3.75 6.3 7.5 |
1.04 1.74 2.08 |
8.6 8.0 7.5 |
0.30 0.34 0.36 | 0.55 |
29 40 43 |
1.0 1.0 1.2 | 48 |
| IH 50-32-160A |
3.4 5.7 6.8 |
0.94 1.58 1.89 |
7.1 6.6 6.2 |
0.25 0.28 0.28 | 0.55 |
25.9 37.1 41 |
1.0 1.0 1.2 | 48 |
| IH 50-32-200 |
3.75 6.3 7.5 |
1.04 1.75 2.08 |
12.9 12.5 12.0 |
0.57 0.65 0.68 | 1.1 |
23 33 36 |
1.0 1.0 1.2 | 58 |
| IH 50-32-200A |
3.4 5.7 6.8 |
0.94 1.58 1.89 |
10.6 10.3 9.9 |
0.49 0.52 0.54 | 0.75 |
20 31 34 |
1.0 1.0 1.2 | 58 |
| IH 50-32-250 |
3.75 6.3 7.5 |
1.04 1.75 2.08 |
20.5 20 19.6 |
1.23 1.27 1.29 | 2.2 |
17 27 31 |
1.0 1.0 1.2 | 92 |
| IH 50-32-250A |
3.51 5.9 7.02 |
0.98 1.64 1.95 |
18.0 17.5 17.2 |
1.12 1.25 1.18 | 1.5 |
15.4 25 27.9 |
1.0 1.0 1.2 | 92 |
| IH 65-50-125 |
7.5 12.5 15.0 |
2.08 3.47 4.17 |
5.4 5 4.5 |
0.25 0.31 0.33 | 0.55 |
44 55 56 |
1.0 1.0 1.2 | 46 |
| IH 65-50-125A |
6.8 11.3 13.6 |
1.89 3.14 3.78 |
4.5 4.1 3.7 |
0.2 0.23 0.26 | 0.55 |
41 54 53 |
1.0 1.0 1.2 | 46 |
| IH 65-50-160 |
7.5 12.5 15.0 |
2.08 3.47 4.17 |
8.55 8 7.5 |
0.45 0.53 0.58 | 0.75 |
39 51 52.5 |
1.0 1.0 1.2 | 52 |
| IH 65-50-160A |
6.8 11.3 13.6 |
1.89 3.14 3.78 |
7.09 6.6 6.2 |
0.37 0.41 0.46 | 0.55 |
35.5 49.6 49.9 |
1.0 1.0 1.2 | 52 |
| IH 65-40-200 |
7.5 12.5 15.0 |
2.08 3.47 4.17 |
13.3 12.5 11.9 |
0.78 0.93 1.02 | 1.5 |
35 46 47.5 |
1.0 1.0 1.2 | 62 |
| IH 65-40-200A |
6.8 11.3 13.6 |
1.89 3.14 3.78 |
11 10.3 9.8 |
0.64 0.72 0.81 | 1.1 |
31.8 44 44.8 |
1.0 1.0 1.2 | 62 |
| IH 65-40-250 |
7.5 12.5 15.0 |
2.08 3.47 4.17 |
20.3 20 19.6 |
1.48 1.75 1.86 | 3 |
28 39 43 |
1.0 1.0 1.2 | 98 |
| IH 65-40-250A |
7.0 11.7 14.0 |
1.94 3.25 3.89 |
17.8 17.5 17.2 |
1.35 1.47 1.64 | 2.2 |
25 37.9 40 |
1.0 1.0 1.2 | 98 |
| IH 65-40-315 |
7.5 12.5 15.0 |
2.08 3.47 4.17 |
32.4 32 31.7 |
3.03 3.3 3.5 | 5.5 |
22 33 37 |
1.0 1.0 1.2 | 115 |
| IH 65-40-315A |
7.0 11.7 14.0 |
1.94 3.25 3.89 |
28.4 28.0 27.8 |
2.46 2.71 2.87 | 4 |
19 31 34 |
1.0 1.0 1.2 | 115 |
| IH 80-65-125 |
15 25 30 |
4.17 6.94 8.33 |
5.8 5.0 4.4 |
0.44 0.53 0.58 | 0.75 |
54 64 62 |
1.5 1.5 1.7 | 51 |
| IH 80-65-125A |
13.6 22.6 27.2 |
3.78 6.28 7.56 |
4.8 4.1 3.6 |
0.35 0.41 0.45 | 0.55 |
51 62 59 |
1.5 1.5 1.4 | 51 |
| IH 80-65-160 |
15 25 30 |
4.17 6.94 8.33 |
9 8 7.2 |
0.74 0.88 0.95 | 1.5 |
50 62 62 |
1.1 1.1 1.3 | 56 |
| IH 80-65-160A |
13.6 22.7 27.2 |
3.78 6.31 7.56 |
7.4 6.6 5.9 |
0.28 0.68 0.74 | 1.1 |
47.3 60 59 |
1.1 1.1 1.3 | 56 |
| IH 80-50-200 |
15 25 30 |
4.17 6.94 8.33 |
13.5 12.5 11.5 |
1.25 1.49 1.62 | 2.2 |
44 57 58 |
1.1 1.1 1.3 | 64 |
| IH 80-50-200A |
13.6 22.7 27.2 |
3.78 6.31 7.56 |
11.1 10.3 9.5 |
1.00 1.14 1.28 | 2.2 |
41 56.1 55 |
1.1 1.1 1.3 | 64 |
| IH 80-50-250 |
15 25 30 |
4.17 6.94 8.33 |
21 20 18.8 |
2.15 2.72 3.01 | 5.5 |
40 50 51 |
1.2 1.2 1.5 | 102 |
| IH 80-50-250A |
13.6 22.7 27.2 |
3.78 6.31 7.56 |
17.3 16.4 15.4 |
1.6 2.07 2.28 | 3 |
40 49 50 |
1.2 1.2 1.5 | 102 |
| IH 80-50-315 |
15 25 30 |
4.17 6.94 8.33 |
32.5 32 31.5 |
3.59 4.54 4.95 | 7.5 |
37 48 52 |
1.0 1.0 1.2 | 110 |
| IH 80-50-315A |
13.6 22.7 27.2 |
3.78 6.31 7.56 |
26.3 25.7 25.2 |
2.71 3.46 3.74 | 5.5 |
36 46 50 |
1.0 1.0 1.2 | 110 |
| IH 100-80-125 |
30 50 60 |
8.33 13.89 16.67 |
5.7 5 4.1 |
0.8 0.99 0.99 | 1.5 |
58 69 68 |
2.1 2.1 2.3 | 56 |
| IH 100-80-125A |
27.5 45.9 54.5 |
7.64 12.75 15.13 |
5 4.2 3.4 |
0.67 0.78 0.78 | 1.1 |
56 67 65 |
2.1 2.1 2.3 | 56 |
| IH 100-80-160 |
30 50 60 |
8.33 13.89 16.67 |
9.25 8 7 |
1.3 1.58 1.68 | 2.2 |
58 69 68 |
2.1 2.1 2.3 | 86 |
| IH 100-80-160A |
27.3 45.5 54.6 |
7.58 12.64 15.16 |
7.66 6.6 5.8 |
1.03 1.22 1.32 | 2.2 |
55.3 67 65.3 |
2.1 2.1 2.3 | 86 |
| IH 100-65-200 |
30 50 60 |
8.33 13.89 16.67 |
14.0 12.5 11.0 |
1.91 2.5 2.85 | 3 |
60 68 63 |
1.8 1.8 2.1 | 95 |
| IH 100-65-200A |
27.3 45.5 54.6 |
7.58 12.64 15.17 |
11.6 10.3 9.1 |
1.51 1.93 2.25 | 3 |
57 66 60.1 |
1.8 1.8 2.1 | 95 |
| IH 100-65-250 |
30 50 60 |
8.33 13.89 16.67 |
22 20 18.5 |
3.63 4.33 4.73 | 5.5 |
50 63 64 |
1.8 1.8 2.1 | 114 |
| IH 100-65-250A |
28 45.5 56 |
7.79 12.64 15.58 |
19.2 17.4 16.2 |
3.12 3.53 4.06 | 5.5 |
47 61 60.9 |
1.8 1.8 2.1 | 114 |
| IH 100-65-315 |
30 50 60 |
8.33 13.89 16.6 |
33.5 32 30.5 |
6.22 7.52 8.31 | 11 |
44 58 60 |
1.6 1.6 1.9 | 165 |
| IH 100-65-315A |
28 46.5 56 |
7.789 12.92 15.56 |
29.3 28 26.7 |
5.46 6.33 7.15 | 11 |
41 56 57 |
1.6 1.6 1.9 | 165 |
| IH 125-100-200 |
60 100 120 |
16.67 27.78 33.33 |
15.25 12.5 10.25 |
3.89 4.66 5.08 | 7.5 |
64 73 66 |
2.5 2.9 3.6 | 98 |
| IH 125-100-200A |
54.7 91 109.4 |
15.19 25.28 30.39 |
12.6 10.3 8.5 |
3.08 3.60 4.02 | 5.5 |
61 71 63 |
2.5 2.9 3.6 | 98 |
| IH 125-100-250 |
60 100 120 |
16.67 27.78 33.33 |
22.5 20 18.25 |
6.23 7.56 8.40 | 11 |
59 72 71 |
2.0 2.3 3.0 | 150 |
| IH 125-100-250A |
56 93 112 |
15.56 25.83 31.11 |
19.5 17.4 15.9 |
5.31 6.29 7.13 | 11 |
56 70 68 |
2.0 2.3 3.0 | 150 |
| IH 125-100-315 |
60 100 120 |
16.7 27.8 33.3 |
33.5 32 30.5 |
10.33 13.42 15.11 | 22 |
53 65 66 |
2.5 2.5 3 | 165 |
| IH 125-100-315A |
56 93 112 |
15.56 25.83 31.11 |
28.8 27.2 26.1 |
8.45 10.77 12.25 | 15 |
52 64 65 |
2.5 2.5 3 | 165 |
| IH 125-100-400 |
60 100 120 |
16.67 27.78 33.33 |
52 50 48.5 |
17.71 24.77 25.58 | 30 |
48 55 62 |
2.5 2.5 3 | 210 |
| IH 125-100-400A |
56 93 112 |
15.56 25.83 31.11 |
45 43.2 41.9 |
15.97 20.27 21.31 | 30 |
43 54 60 |
2.5 2.5 3 | 210 |
| IH 150-125-250 |
120 200 240 |
33.33 55.56 66.67 |
24.8 20 15 |
12.29 14.16 14.43 | 18.5 |
66 77 68 |
2.5 2.8 3.5 | 164 |
| IH 150-125-250A |
109.1 182 218.2 |
30.28 50.56 60.61 |
20.5 16.5 12.4 |
9.75 10.91 11.31 | 15 |
62.5 75 65.2 |
2.5 2.8 3.5 | 164 |
| IH 150-125-315 |
120 200 240 |
33.33 55.56 66.67 |
36.3 32.0 28.5 |
18.84 23.25 25.89 | 30 |
63 75 72 |
2.5 2.8 3.8 | 195 |
| IH 150-125-315A |
109.1 182 218.2 |
30.28 50.56 60.61 |
30.0 25.5 23.5 |
14.85 17.32 20.23 | 22 |
60 73 69 |
2.5 2.8 3.8 | 195 |
| IH 150-125-315B |
99 165 198 |
27.5 45.83 55 |
24.7 22 19.4 |
11.29 13.74 15.17 | 18.5 |
59 72 69 |
2.5 2.8 3.8 | 195 |
| IH 150-125-400 |
120 200 240 |
33.33 55.56 66.67 |
57.5 50 44 |
30.82 38.93 45.68 | 55 |
61 70 63 |
2.0 2.5 3 | 237 |
| IH 150-125-400A |
109.1 182 218.2 |
30.28 50.56 60.61 |
47.5 41 36.5 |
24.35 29.94 36.17 | 37 |
58 68 60 |
2.0 2.5 3 | 237 |
| IH 150-125-400B |
99 165 198 |
27.5 45.83 55 |
39.1 34 29.9 |
18.51 22.82 27.81 | 30 |
57 67 58 |
2 2.5 3 | 237 |
| IH 200-150-250 |
240 400 460 |
66.67 111.11 127.7 |
23 20 18 |
21.49 27.59 28.2 | 37 |
70 79 80 |
2.5 2.8 3.0 | 194 |
| IH 200-150-250A |
218.2 363 418 |
60.61 100.8 116.1 |
18.9 16.5 14.8 |
16.77 20.66 21.61 | 30 |
67 79 78 |
2.5 2.8 3 | 194 |
| IH 200-150-315 |
240 400 460 |
66.67 111.11 127.7 |
35.6 32.0 29.4 |
34.75 44.15 47.86 | 55 |
67 79 77 |
3.0 3.5 4.0 | 268 |
| IH 200-150-315A |
218.2 363 418 |
60.61 100.8 116.11 |
29.4 25.5 24.3 |
27.31 32.76 37.4 | 45 |
64 77 74 |
3.0 3.5 4.0 | 268 |
| IH 200-150-315B |
197.7 329 378 |
54.92 91.39 105.2 |
24.1 21.6 19.7 |
20.61 24.48 27.86 | 37 |
63 76 73 |
3 3.5 4 | 268 |
| IH 200-150-400 |
240 400 460 |
66.67 111.11 127.7 |
55.8 50 47 |
54.47 69.87 78.55 | 90 |
67 78 75 |
3.0 3.5 4.0 | 289 |
| IH 200-150-400A |
218.2 363 418 |
60.61 100.8 116.11 |
46 41 38.8 |
42.74 53.36 61.38 | 75 |
64 76 72 |
3.0 3.5 4.0 | 289 |
| IH 200-150-400B |
197.7 329 378.8 |
54.92 91.39 105.2 |
37.7 33.8 31.8 |
32.24 40.4 46.23 | 55 |
63 75 71 |
3 3.5 4 | 289 |
| IH 250-200-550 | 500 | 138.8 | 75 | 115.2 | 160 | 72 | 4.0 | 350 |
非常感謝您對以上內容的訪問和閱讀!本條資訊是關于IH型化工離心泵規格型號性能參數表的介紹,如您對此問題還想有進一步的了,或想購買此相關產品,請直接聯系我公司客服人員,我公司還生產消防泵,隨時歡迎您的咨詢。客服聯系電話:133 9511 4288,微信同號。謝謝!