大東海泵業無錫有限公司
銷售總部:江蘇無錫新吳區長江路21-1號創源大廈309
生產基地:無錫市東港鎮
銷售熱線:0510-82108358
銷售熱線:0510-82116911
聯系電話:13395114288
QQ: 2634113519


大東海泵業無錫有限公司
銷售總部:江蘇無錫新吳區長江路21-1號創源大廈309
生產基地:無錫市東港鎮
銷售熱線:0510-82108358
銷售熱線:0510-82116911
聯系電話:13395114288
QQ: 2634113519


歡迎訪問大東海泵業無錫有限公司網站,我公司是一家專業的排污泵生產廠家。在您需要排污泵選型時,我們將會提供排污泵型號、排污泵價格等售前服務,以供您的參考選擇。本條產品資訊是關于WQP型不銹鋼排污泵規格型號性能參數表的知識:

產品簡介
WQP型不銹鋼排污泵是采用了新型機械密方式和獨特的葉輪結構,大幅度的提高了其排污能力,能夠通過直徑為水泵口徑一半的固體顆粒物和化學纖維。葉輪在常規葉輪的機構基礎上,采用了單流道或雙流道,具有超強過流性,配以合理的蝸室,不銹鋼排污泵具有高效率,高過流效果,耐腐蝕的優點,葉輪通過了動靜平衡的測試,確保水泵在運行過無振感。
產品特點
1.不銹鋼排污泵設計合理,電機配備合理,節能效果顯著,效率提高。
2.無需建設水泵房,直接潛入水中即可工作,安裝操作方便,減少工程機械成本。
3.不銹鋼排污泵采用雙道串聯密封,材質為不銹鋼,具有耐用、耐磨、耐腐蝕的特點,保障水泵安全連續運行7999小時以上。
4.可以根據實際操作現場需要,配備自動控制柜,不需要人看管,使用極為方便。
不銹鋼排污泵使用條件:
1. 介質重度:1~1.3kg/m³,介質溫度不超過60度,PH值在5~9范圍內。
2. 水泵必須在額定揚程范圍內使用,如果需要超揚程使用,在訂貨的時候需要明確指出,以便我們定制符合條件的水泵。
3. 水泵電機電流不得超過額定電流。
4. 如果需要在特殊介質、特殊溫度下運行,需要在訂貨時詳細說明具體情況,不銹鋼材質有304、316、316L可供選擇,方便我們定制出符合生產環境的不銹鋼排污泵。
現在市場上WQP型不銹鋼排污泵生產廠家很多,那不銹鋼排污泵哪家好呢?大東海泵業專業生產的不銹鋼排污泵、耐高溫排污泵型號很齊全,歡迎大家前來咨詢、選購。
產品用途
1、食品、造紙、礦場、紡織、皮革的工業廢水排放。
2、學校、醫院、機關的社區機房的廢水排放。
3、大樓化糞池排水系統。
4、原水、廢水處理廠、揚水、抽水站。
5、養豬畜牧業、家禽的排泄廢水排放。
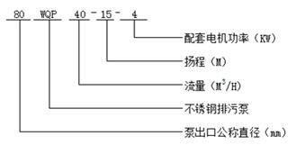
型號意義
性能參數
| 型 號 |
口 徑 (mm) |
流 量 (m3/h) |
揚 程 (m) |
功 率 (kw) |
轉 速 (r/min) |
效 率 (%) |
| 25WQP8-22-1.1 | 25 | 8 | 22 | 1.1 | 2825 | 38.5 |
| 32WQP12-15-1.1 | 32 | 12 | 15 | 1.1 | 2825 | 40 |
| 40WQP15-15-1.5 | 40 | 15 | 15 | 1.5 | 2840 | 45.1 |
| 40WQP15-30-2.2 | 40 | 15 | 30 | 2.2 | 2840 | 48 |
| 50WQP20-7-0.75 | 50 | 20 | 7 | 0.75 | 1390 | 54 |
| 50WQP10-10-0.75 | 50 | 10 | 10 | 0.75 | 1390 | 56 |
| 50WQP20-15-1.5 | 50 | 20 | 15 | 1.5 | 2840 | 55 |
| 50WQP15-25-2.2 | 50 | 15 | 25 | 2.2 | 2840 | 56 |
| 50WQP18-30-3 | 50 | 18 | 30 | 3 | 2880 | 58 |
| 50WQP25-32-5.5 | 50 | 25 | 32 | 5.5 | 2900 | 53 |
| 50WQP20-40-7.5 | 50 | 20 | 40 | 7.5 | 2900 | 55 |
| 65WQP25-15-2.2 | 65 | 25 | 15 | 2.2 | 2840 | 52 |
| 65WQP37-13-3 | 65 | 37 | 13 | 3 | 2880 | 55 |
| 65WQP25-30-4 | 65 | 25 | 30 | 4 | 2890 | 58 |
| 65WQP30-40-7.5 | 65 | 30 | 40 | 7.5 | 2900 | 56 |
| 65WQP35-50-11 | 65 | 35 | 50 | 11 | 2930 | 60 |
| 65WQP35-60-15 | 65 | 35 | 60 | 15 | 2930 | 63 |
| 80WQP40-7-2.2 | 80 | 40 | 7 | 2.2 | 1420 | 52 |
| 80WQP43-13-3 | 80 | 43 | 13 | 3 | 2880 | 50 |
| 80WQP40-15-4 | 80 | 40 | 15 | 4 | 2890 | 57 |
| 80WQP65-25-7.5 | 80 | 65 | 25 | 7.5 | 2900 | 56 |
| 100WQP80-10-4 | 100 | 80 | 10 | 4 | 1440 | 62 |
| 100WQP110-10-5.5 | 100 | 110 | 10 | 5.5 | 1440 | 66 |
| 100WQP100-15-7.5 | 100 | 100 | 15 | 7.5 | 1440 | 67 |
| 100WQP85-20-7.5 | 100 | 85 | 20 | 7.5 | 1440 | 68 |
| 100WQP100-25-11 | 100 | 100 | 25 | 11 | 1460 | 65 |
| 100WQP100-30-15 | 100 | 100 | 30 | 15 | 1460 | 66 |
| 100WQP100-35-18.5 | 100 | 100 | 35 | 18.5 | 1470 | 65 |
| 125WQP130-15-11 | 125 | 130 | 15 | 11 | 1460 | 62 |
| 125WQP130-20-15 | 125 | 130 | 20 | 15 | 1460 | 63 |
| 150WQP145-9-7.5 | 150 | 145 | 9 | 7.5 | 1440 | 63 |
| 150WQP180-15-15 | 150 | 180 | 15 | 15 | 1460 | 65 |
| 150WQP180-20-18.5 | 150 | 180 | 20 | 18.5 | 1470 | 75 |
| 150WQP180-25-22 | 150 | 180 | 25 | 22 | 1470 | 76 |
| 150WQP130-30-22 | 150 | 130 | 30 | 22 | 1470 | 75 |
| 150WQP180-30-30 | 150 | 180 | 30 | 30 | 1470 | 73 |
| 150WQP200-30-37 | 150 | 200 | 30 | 37 | 1480 | 70 |
| 200WQP300-7-11 | 200 | 300 | 7 | 11 | 970 | 73 |
| WQP200-250-11-15 | 200 | 250 | 11 | 15 | 970 | 74 |
| 200WQP400-10-22 | 200 | 400 | 10 | 22 | 1470 | 76 |
| 200WQP400-13-30 | 200 | 400 | 13 | 30 | 1470 | 73 |
| 200WQP250-15-18.5 | 200 | 250 | 15 | 18.5 | 1470 | 72 |
| 200WQP300-15-22 | 200 | 300 | 15 | 22 | 1470 | 73 |
| 200WQP250-22-30 | 200 | 250 | 22 | 30 | 1470 | 71 |
| 200WQP350-25-37 | 200 | 350 | 25 | 37 | 1980 | 75 |
| 200WQP400-30-55 | 200 | 400 | 30 | 55 | 1480 | 70 |
| 250WQP600-9-30 | 250 | 600 | 9 | 30 | 980 | 74 |
| 250WQP600-12-37 | 250 | 600 | 12 | 37 | 1480 | 78 |
| 250WQP600-15-45 | 250 | 600 | 15 | 45 | 1480 | 75 |
| 250WQP600-20-55 | 250 | 600 | 20 | 55 | 1480 | 73 |
| 250WQP600-25-75 | 250 | 600 | 25 | 75 | 1480 | 73 |
| 300WQP800-12-45 | 300 | 800 | 12 | 45 | 980 | 76 |
| 300WQP500-15-45 | 300 | 500 | 15 | 45 | 980 | 70 |
| 300WQP800-15-55 | 300 | 800 | 15 | 55 | 980 | 73 |
| 300WQP600-20-55 | 300 | 600 | 20 | 55 | 980 | 75 |
| 300WQP800-20-75 | 300 | 800 | 20 | 75 | 980 | 78 |
| 300WQP950-20-90 | 300 | 950 | 20 | 90 | 980 | 80 |
非常感謝您對以上內容的訪問和閱讀!本條資訊是關于WQP型不銹鋼排污泵規格型號性能參數表的介紹,如您對此問題還想有進一步的了,或想購買此相關產品,請直接聯系我公司客服人員,隨時歡迎您的咨詢。客服聯系電話:133 9511 4288,微信同號。謝謝!