大東海泵業無錫有限公司
銷售總部:江蘇無錫新吳區長江路21-1號創源大廈309
生產基地:無錫市東港鎮
銷售熱線:0510-82108358
銷售熱線:0510-82116911
聯系電話:13395114288
QQ: 2634113519


大東海泵業無錫有限公司
銷售總部:江蘇無錫新吳區長江路21-1號創源大廈309
生產基地:無錫市東港鎮
銷售熱線:0510-82108358
銷售熱線:0510-82116911
聯系電話:13395114288
QQ: 2634113519




| 型 號 |
流量 (m3/h) |
揚程 (M) |
功率 (kw) |
口徑 mm |
轉速 (r/min) |
效率 (%) | 使用揚程范圍(m) |
| 25LW8-22-1.1 | 8 | 22 | 1.1 | 25 | 2900 | 45 | 10-22 |
| 32LW12-15-1.1 | 12 | 15 | 1.1 | 32 | 2900 | 45 | 7-15 |
| 40LW15-15-1.5 | 15 | 15 | 1.5 | 40 | 2900 | 48 | 6-15 |
| 40LW15-30-2.2 | 15 | 30 | 2.2 | 40 | 2900 | 54 | 15-30 |
| 50LW20-7-0.75 | 20 | 7 | 0.75 | 50 | 2900 | 51 | 3-7 |
| 50LW10-10-0.75 | 10 | 10 | 0.75 | 50 | 2900 | 52 | 4-10 |
| 50LW20-15-1.5 | 20 | 15 | 1.5 | 50 | 2900 | 53 | 6-15 |
| 50LW15-25-2.2 | 15 | 25 | 2.2 | 50 | 2900 | 54 | 10-25 |
| 50LW18-30-3 | 18 | 30 | 3 | 50 | 2900 | 55 | 15-30 |
| 50LW40-15-4 | 40 | 15 | 4 | 50 | 2900 | 55 | 8-15 |
| 50LW25-32-5.5 | 25 | 32 | 5.5 | 50 | 2900 | 55 | 17-32 |
| 50LW20-40-7.5 | 50 | 20 | 7.5 | 50 | 2900 | 58 | 20-40 |
| 65LW25-15-2.2 | 25 | 15 | 2.2 | 65 | 2900 | 50 | 6-15 |
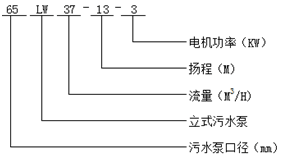
| 65LW37-13-3 | 37 | 13 | 3 | 65 | 2900 | 57 | 6-13 |
| 65LW25-30-4 | 25 | 30 | 4 | 65 | 2900 | 61 | 15-30 |
| 65LW30-40-7.5 | 30 | 40 | 7.5 | 65 | 2900 | 56 | 20-40 |
| 65LW35-50-11 | 35 | 50 | 11 | 65 | 2900 | 45 | 35-50 |
| 65LW35-60-15 | 35 | 60 | 15 | 65 | 2900 | 65 | 40-60 |
| 80LW60-13-5.5 | 60 | 13 | 5.5 | 80 | 2900 | 67 | 7-13 |
| 80LW40-7-2.2 | 40 | 7 | 2.2 | 80 | 1450 | 59 | 3-7 |
| 80LW43-13-3 | 43 | 13 | 3 | 80 | 2900 | 70 | 5-13 |
| 80LW40-15-4 | 40 | 15 | 4 | 80 | 2900 | 61 | 6-15 |
| 80LW65-25-7.5 | 65 | 25 | 7.5 | 80 | 2900 | 63 | 12-25 |
| 100LW80-10-4 | 100 | 10 | 4 | 100 | 1450 | 65 | 4-10 |
| 100LW100-15-7.5 | 100 | 15 | 7.5 | 100 | 1450 | 68 | 8-15 |
| 100LW110-10-5.5 | 110 | 10 | 5.5 | 100 | 1450 | 66 | 5-10 |
| 100LW80-20-7.5 | 80 | 20 | 7.5 | 100 | 1450 | 65 | 10-20 |
| 100LW100-25-11 | 100 | 25 | 11 | 100 | 1450 | 70 | 10-25 |
| 100LW100-30-15 | 100 | 30 | 15 | 100 | 1450 | 65 | 12-30 |
| 100LW100-35-18.5 | 100 | 35 | 18.5 | 100 | 1450 | 68 | 15-35 |
| 125LW130-15-11 | 130 | 15 | 11 | 125 | 1450 | 72 | 7-15 |
| 125LW130-20-15 | 130 | 20 | 15 | 125 | 1450 | 75 | 10-20 |
| 150LW145-9-7.5 | 145 | 9 | 7.5 | 150 | 1450 | 76 | 4-9 |
| 150LW180-15-15 | 180 | 15 | 15 | 150 | 1450 | 69 | 5-15 |
| 150LW180-20-18.5 | 180 | 20 | 18.5 | 150 | 1450 | 72 | 8-20 |
| 150LW180-25-22 | 180 | 25 | 22 | 150 | 1450 | 78 | 12-25 |
| 150LW130-30-22 | 130 | 30 | 22 | 150 | 1450 | 78 | 15-30 |
| 150LW180-30-30 | 180 | 30 | 30 | 150 | 1450 | 78 | 15-30 |
| 150LW200-30-37 | 200 | 30 | 37 | 150 | 1450 | 73 | 13-30 |
| 200LW300-7-11 | 300 | 7 | 11 | 200 | 980 | 66 | 3-7 |
| 200LW250-11-15 | 250 | 11 | 15 | 200 | 1450 | 64 | 4-11 |
| 200LW250-15-18.5 | 250 | 15 | 18.5 | 200 | 1450 | 73 | 7-15 |
| 200LW400-10-22 | 400 | 10 | 22 | 200 | 1450 | 75 | 5-10 |
| 200LW400-13-30 | 400 | 13 | 30 | 200 | 1450 | 76 | 6-13 |
| 200LW300-15-22 | 300 | 15 | 22 | 200 | 1450 | 76 | 8-15 |
| 200LW250-22-30 | 250 | 22 | 30 | 200 | 1450 | 71 | 12-22 |
| 200LW350-25-37 | 350 | 25 | 37 | 200 | 1450 | 71 | 10-25 |
| 200LW400-30-45 | 400 | 30 | 45 | 200 | 1450 | 74 | 13-30 |
| 250LW600-9-30 | 600 | 9 | 30 | 250 | 980 | 78 | 3-9 |
| 250LW600-12-37 | 600 | 12 | 37 | 250 | 1450 | 76 | 5-12 |
| 250LW600-15-45 | 600 | 15 | 45 | 250 | 1450 | 73 | 6-15 |
| 250LW600-20-55 | 600 | 20 | 55 | 250 | 1450 | 73 | 8-20 |
| 250LW600-25-75 | 600 | 25 | 75 | 250 | 1450 | 71 | 12-25 |
| 300LW800-12-45 | 800 | 12 | 45 | 300 | 980 | 74 | 5-12 |
| 300LW480-15-45 | 480 | 15 | 45 | 300 | 1450 | 66 | 7-15 |
| 300LW800-15-55 | 800 | 15 | 55 | 300 | 1450 | 73 | 8-15 |
| 300LW600-20-55 | 600 | 20 | 55 | 300 | 1450 | 73 | 10-20 |
| 300LW800-20-75 | 800 | 20 | 75 | 300 | 1450 | 75 | 11-20 |
| 300LW950-20-90 | 950 | 20 | 90 | 300 | 1450 | 76 | 11-20 |
| 300LW1000-25-110 | 1000 | 25 | 110 | 300 | 1450 | 76 | 12-25 |
| 300LW1100-10-55 | 1100 | 10 | 55 | 300 | 1450 | 73 | 4-10 |
| 350LW1500-15-90 | 1500 | 15 | 90 | 350 | 740 | 87 | 6-15 |
| 350LW1200-18-90 | 1200 | 18 | 90 | 350 | 980 | 85 | 8-18 |
| 350LW1100-28-132 | 1100 | 28 | 132 | 350 | 980 | 84 | 15-28 |
| 350LW1000-36-160 | 1000 | 36 | 160 | 350 | 980 | 84 | 20-36 |
| 400LW1760-7.5-55 | 1760 | 7.5 | 55 | 400 | 980 | 83 | 4-7.5 |
| 400LW1500-10-75 | 1500 | 10 | 75 | 400 | 980 | 86 | 3-10 |
| 400LW2000-13-110 | 2000 | 13 | 110 | 400 | 980 | 84 | 7-13 |
| 400LW2000-15-132 | 2000 | 15 | 132 | 400 | 980 | 83 | 6-15 |
| 400LW1700-22-160 | 1700 | 22 | 160 | 400 | 980 | 83 | 10-22 |
| 400LW1500-26-160 | 1500 | 26 | 160 | 400 | 980 | 84 | 12-26 |
| 400LW1800-32-250 | 1800 | 32 | 250 | 400 | 980 | 82 | 17-32 |
| 400LW1700-30-200 | 1700 | 30 | 200 | 400 | 980 | 82 | 15-30 |